MF72 功率型系列
应用范围
体积小、功率大、抑制浪涌能力强,反应速度快,材料常数(B值)大,残余电阻小,寿命长,可靠性高,产品系列齐全,应用范围宽
产品详情
 

抑制浪涌电流用NTC热敏电阻器

产品概述

在有电容器,加热器和马达的电子电路中,在电流接通的瞬间,必将产生一个很大的电流,这种浪涌电流作用的时间虽短,但其峰值却很大。在转换电源,开关电源,UPS电源中,这种浪涌电流甚至超过工作电流的100倍以上。因此,必须有效的抑制这种浪涌电流。当电流直接加在功率型NTC热敏电阻器上时,其电阻值就会随着电阻体发热而迅速下降。由于功率型NTC热敏电阻器有一个规定的零功率电阻值, 当其串联在电源回路中时,就可以有效地抑制开机浪涌电流,并且在完成抑制浪涌电流作用以后,由于通过其电流的持续作用,功率型NTC热敏电阻器的电阻值将下降到非常小的程度, 它消耗的功率可以忽略不计,不会对正常的工作电流造成影响。所以,在电源回路中使用功率型NTC热敏电阻器,是抑制开机时的浪涌电流,以保护电子设备免遭破坏的最为简便而有效的措施。

主要参数

额定零功率电阻R25(Ω)
最大稳态电流I(A)
最大电流时近似电阻值R(Ω)
时间常数(S)
耗散系数(mW/℃ )
工作温度范围: -55 ~ +200℃


 

负荷--温度特性曲线


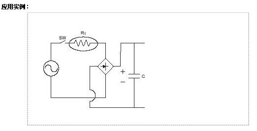
应用实例

 

 
联系我们:深圳市纳敏科技有限公司
  • 公司地址:广东省深圳市宝安区西乡南昌第一工业区D栋
  • 联系电话 :+(86) 755-23917022
    公司传真 :+(86) 755-23919377
Copyright Namin Inc. 深圳市纳敏科技有限公司 版权所有 2016-2024